This section is from the book "Cyclopedia Of Architecture, Carpentry, And Building", by James C. et al. Also available from Amazon: Cyclopedia Of Architecture, Carpentry And Building.
For school buildings of small size, the furnace system is simple, convenient and generally effective. Its use is confined as a general rule to buildings having not more than eight rooms. For large ones this method must generally give way to some form of indirect steam system with one or more boilers, which occupy less space, and are more easily cared for than a number of furnaces scattered about in different parts of the basement. Like all systems that depend on natural circulation, the supply and removal of air is considerably affected by changes in the outside temperature and by winds.

Fig. 34.
The furnaces used are generally built of cast iron; this material being durable, and easily made to present large and effective heating surfaces. To adapt the larger sizes of house-heating furnaces to schools a much larger space must be provided between the body and the casing, to permit a sufficient volume of air to pass to the rooms. The free area of the air passage should be sufficient to allow a velocity of about 400 feet per minute.
The size of furnace is based on the amount of heat lost by radiation and conduction through walls and windows plus that carried away by air passing up the ventilating flues. These quantities may be computed by the usual methods for "loss of heat by conduction through walls," and "heat required for ventilation." With more regular and skillful attendance, it is safe to assume a higher rate of combustion in schoolhouse heaters than in those used for warming residences. Allowing a maximum combustion of 6 pounds of coal per hour per square foot of grate, and assuming that 8,000 B. T. U. per pound are taken up by the air passing over the furnace, we have 6 X 8,000 = 48,000 B. T. U. furnished per hour per square foot of grate. Therefore, if we divide the total B. T. U. required for both warming and ventilation by 48,000, it will give us the necessary grate surface in square feet. It has been found in practice that a furnace with a fire-pot 32 inches in diameter, and having ample heating surface, is capable of heating two 50-pupil rooms in zero weather. The sizes of ducts and flues may be determined by rules already given under furnace and indirect steam heating.
The indirect gravity system of steam heating comes next in cost of installation. One important advantage of this system over furnace heating comes from the ability to place the heating coils at the base of the flues, thus doing away with horizontal runs of air pipe, which are required to some extent in furnace heating. The warm-air currents in the flues are less affected by variations in the direction and force of the wind where this construction is possible, and this is of much importance in exposed locations. The method of supplying cold air to the coils or heaters is important, and should be carefully worked out in the manner previously described. Mixing dampers for regulating the temperature of the rooms should be provided for each flue. The effectiveness of these dampers will depend largely upon their construction, and they should be made tight against cold-air leakage by covering the surfaces or flanges against which they close with some form of asbestos felting. Both inlet and outlet gratings should be provided with adjustable dampers. One of the disadvantages of this system is the delivery of all the heat to the room from a single point, and this not always in a position to give the best results. The outer walls are thus left unwarmed, except as the heat is diffused throughout the room by air currents. When there is considerable glass surface, as in most of our modern schoolrooms, draughts and currents of cold air are frequently found along the outside walls.
A very satisfactory arrangement is the use of indirect heaters for warming the air needed for ventilation, and the placing of direct radiation in the rooms for heating purposes. The general construction of the indirect stacks and flues may be the same, but the heating surface can be reduced, as the air in this case must be raised only to 70 or 75 degrees in zero weather; the heat to offset that lost by conduction, etc., through walls and windows being provided by the direct surface. The mixing dampers are also omitted, and the temperature of the room is regulated by opening or closing the steam valves on the direct coils, which may be done either by hand or automatically. The direct-heating surface, which is best made up of lines of 1 1/4-inch pipe, should be placed along the outer walls beneath the windows. This supplies heat where most needed, and does away with the tendency to draughts. In mild weather, during the spring and fall, the indirect heaters may prove sufficient for both ventilation and warming.
Where direct radiation is placed in the rooms, the quantity of heat supplied is not affected by varying wind conditions, as is the case in indirect heating. Although the air supply may be reduced at times, the heat quantity is not changed. Direct radiation has the disadvantage of a more or less unsightly appearance, and architects and owners often object to the running of mains or risers through the rooms of the building. Air valves should always be provided with drip connections carried to a sink or dry well in the basement.
When circulation coils are used, a good method of drainage is to carry separate returns from each coil to the basement, and place the air valves in the drops just below the basement ceiling. A check valve should be placed below the water line in each return.

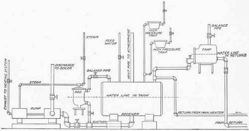
Fig. 35.
The fan or blower system for ventilation with direct radiation in the rooms for warming, is considered to be one of the best possible arrangements.
In designing a plant of this kind the main heating coil should be of sufficient size to warm the total air supply to 70 or 75 degrees in the coldest weather, and the direct surface should be proportioned for heating the building independently of the indirect system. Automatic temperature regulation should be used in connection with systems of this kind by placing pneumatic valves on the direct radiation. It is customary to carry from 3 to 8 pounds pressure on the direct system and from 8 to 15 on the main coil depending upon the outside temperature. The foot-warmers, vestibule and office heaters should be placed on a separate line of piping, with separate returns and trap, so that they can be used independently of the rest of the building if desired. Where there is a large assembly hall it should be arranged so that it may be both warmed and ventilated when the rest of the building is shut off. This may be done by a proper arrangement of valves and dampers. When different parts of the system are run on different pressures the returns from each should discharge through separate traps into a receiver having connection with the atmosphere by means of a vent pipe. Fig. 35 shows a common arrangement for the return connections in a combination system of this kind. The different traps discharge into the vented receiver as shown, and the water is pumped back to the boiler automatically when it rises above a given level in the receiver, a pump governor being used to start and stop the pumps as required.
A water level or seal of suitable height is maintained in the main returns by placing the trap at the required elevation and bringing the returns into it near the bottom; a balance pipe is connected with the top for equalizing the pressure the same as in the case of a pump governor. Sometimes a fan is used with the heating coils placed at the base of the flues, instead of in the rooms. Where this is done the radiating surface may be reduced about one-half. This system is less expensive to install, but has the disadvantage of removing the heating surface from the cold walls where it is most needed.
 
Continue to: